- FVE 1: záměr a prototyp
- FVE 2: rozšíření
- FVE 3: programovatelná automatizace
- FVE 4: dohledový systém
- FVE 5: Další rozšiřování a upgrade baterie
- FVE 6: měření proudů a vytěžovač
- FVE 7: zkušenosti
- MyPower.cz
- FVE 8: Upgrade jižní větve
- FVE 9: Klimatizace
- FVE 10: Rozšíření hlavní baterie elektrárny
- Budiž tma
- FVE 11: TS MPPT-60 umírá
- FVE 12: Vyčítání dat z Victron MPPT regulátoru
- FVE 13: Upgrade mé FVE na 24V zahájen
- FVE 14: Čtvrtá sada baterie
- FVE15: Výměna jižního regulátoru
- FVE16: JK jako battery monitor
- FVE17: Nový rozvaděč PV
- FVE18: Konstrukce jižního pole
- FVE19: Bateriový rack
- FVE20: DC systém, 24V verze
- FVE18-1: Zkušenosti s jižním polem
- FVE21: 24V měnič
- FVE22: Finiš přechodu na 24V
- FVE23: FVE 2.0 spuštěna. A co dál?
- FVE24: Upgrade přepínače sítí
- FVE25: Jak se daří baterii
- FVE26: Výměna osmého článku v baterii ELARA
- FVE 27: Leva – třetí 24V baterie
- FVE 28: Vyhodnocení FVE 2.0 na konci roku
- Nářadí a nástroje
- FVE29: Asistující měnič: rozhodnuto
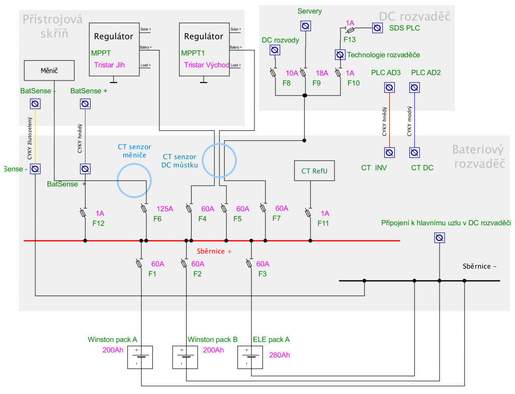
V mé FVE 2.0 budu mít 24 systémové napětí, současně ale potřebuji napájet stávající 12VDC spotřebiče, což jsou světla v celém domě, veškerá IT infrastruktura a servery. Z DC se taky napájí samotná automatizace elektrárny, což je PLC, několik relé, převodníky a senzory.

Žlutá část koláče spotřeby je rozdíl mezi výrobou, jak ji udávají regulátory, a spotřebou, jak ji měřím proudovými senzory. Zahrnuje tedy skutečné ztráty na měniči, a nepřesnosti v měření a kalibraci VALCu.
Celkově v DC spotřebuji skoro polovinu vyrobené energie, a tento poměr se bude spíš zvyšovat díky spotřebě serveru, který se primárně napájí z baterie FVE, takže DC část musím dobře naplánovat.
DC zátěž a měnič se od baterie odpojuje na povel VALCu. DC zátěž a server se odpojuje pomocí DC SSR a každý z těchto okruhů je zálohován spínaným zdrojem 230V/12V/10A od Meanwell, u kterého lze nastavit výstupní napětí.
Technologie rozvaděče (automatizace) je zvláštní okruh – je sice jištěný malou 1A pojistkou, ale neodpojuje se od baterie automatizovaně, nýbrž ručně. Vypnutí PLC totiž neznamená nic jiného než vypnutí elektrárny, respektive přesměrování veškeré spotřeby na DS díky poloze všech relé vypnutého PLC. Elektrárna samozřejmě jede dál ve smyslu nabíjení baterií solární energií.

Není tak masivní, jak vypadá na obrázcích, a je rozhodně překvapivě výkonný a efektivní.
Ujasnila jsem si možné způsoby, jak do systému vložím neizolovaný DC-DC měnič 24-12 (společný záporný pól) v provedení Orion TR 24-12/70. Nakonec to ale zůstane velmi jednoduché: Orion bude jednoduše zařazen mezi bateriový rozvaděč a DC rozvaděč, jeho výstupní 12V strana bude zásobovat energií všechny tři DC okruhy, včetně serveru (proto 70A). I tak je ovšem předimenzovaný – stačila by mi 500W verze. Jenže bohužel ne všechny modely Orion TR měničů disponují možností nastavit výstupní napětí. To potřebuju proto, že se v DC okruhu domu a samozřejmě i serveru nachází záložní baterie (hlavní router má svou vlastní olověnou záložní baterii a server svou UPS 40Ah LiFe), takže musím mít napětí alespoň blížící se udržovacímu napětí, kompromis bude 13,3V.
Slabší modely DC-DC měničů řady Orion od Victronu mají taky pro připojení silových DC vodičů faston konektory, kterým bych se ráda vyhnula a zůstala na klasickém kabelovém oku, takže zůstal jediný kandidát, 70A stroj s aktivním chlazením.

Koncept připojení DC rozvaděče k bateriové rozvodnici s DC-DC měničem
Čili, zůstalo zachováno nepřerušitelné napájení technologie rozvaděče, jen je teď závislé na funkčnosti DC-DC měniče. Tento okruh jako jediný není přepínatelný, vybíjí baterii i v případě, že ji VALC zcela odpojí od spotřebičů z jakéhokoliv důvodu. Jeho odběr by neměl být vyšší než 1W (100mA). Nově budu ovšem kompletní DC rozvaděč k baterii připojovat přes Orion, který tedy logicky musí být pořád zapnutý. Pokud mu VALC odpojí zátěž, bude mít stále spotřebu zhruba 0,1W plus konverzní ztrátu plus vlastní spotřebu, odhadem tak 150mA (určitě méně než 100Wh denně). Stálá DC spotřeba se tak zvýší, ale nedovedu si představit takové temno, které by způsobilo úplné vybití baterie touto spotřebou a následné automatické odpojení baterií BMSkami. Protože i když VALC odpojí všechny spotřebiče, udělá to až při podkročení nějaké rezervy, kterou si na zimu nechávám tak na den spotřeby, v létě menší. A i v takovém případě jsou v baterii stále ještě jednotky kWh energie, kterou by technologie rozvaděče spotřebovávala týdny.
Alternativně jsem přemýšlela o vypínání Orionu (má možnost vzdáleného vypínání) a o napájení technologie rozvaděče přes vyhrazený, nevypínaný malý Orion (nejmenší tuším dělají 60W). Jenže vzhledem k tomu, že i ten výkonný Orion 24-12/70 má klidovou spotřebu (zapnutý, bez zátěže) kolem 20mA, se to nevyplatí řešit, protože úspora by bylo nějakých 15mA.
Takže po této stránce v pořádku.
Bohužel přibude kabeláž: k zápornému pólu Orionu bude třeba dovést alespoň 25mm2 vodičem záporný pól z baterie, a bude třeba z DC rozvaděče do bateriového rozvaděče vracet výstupní napětí z Orionu za účelem napájení stabilizátoru proudových senzorů. Původně jsem myslela, že bych nechala napájení stabilizátoru přímo z baterie a vyšší vstupní napětí by se to dalo zvládnout kombinací ochranného odporu a zenerky, ale pálilo by to 280mA, což je hrozně moc. Takto se bude pálit jen 3,4V na samotném stabilizátoru, což se už děje. Spotřeba napájení senzorů je celkem 20mA plus nějaké ztráty na stabilizátoru.
No dobře, DC systém je tedy alespoň na papíře připravený, DC-DC měnič už taky čeká ve skříni na letní finiš. Uvidíme, jak se mi to v létě podaří rozchodit v praxi.